На стартовую страницу сайта
 
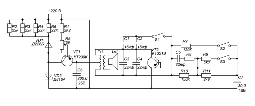
Звонок - формирователь музыкальных фрагментов "Стаккато" выпускал предположительно с 1991 года завод при Московском НИИ "Сапфир". См. внизу.

---------

i