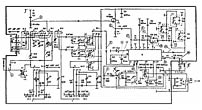
Портативный
радиоприёмник "Нейва РП-305" с 1986 года выпускал Каменск-Уральский приборостроительный
завод. ''Нейва РП-305'' пятидиапазонный ДВ, СВ и КВ (3 поддиапазона) переносной
супергетеродинный радиоприёмник 3-й группы сложности, собранный на полупроводниковых
приборах. Модель является полным аналогом радиоприёмника ''Нейва-305'',
выпускаемый ещё с 1982 года. В диапазонах ДВ и СВ приём производится на
встроенную магнитную антенну, а в поддиапазонах КВ на встроенную, телескопическую.
Чувствительность приёмника в диапазонах: ДВ - 1 мВ/м, СВ - 0,8 мВ/м, в
поддиапазонах КВ - 250 мкВ. Номинальная выходная мощность составляет 100
мВт, максимальная 200 мВт. Питание радиоприёмника универсальное и осуществляется
от 4-х элементов А-316, от батареи "Крона", как временное или от внешнего
блока питания напряжением - 4,5...6 В. Радиоприёмник "Нейва РП-305" выпускали
в футлярах красного, чёрного, светло-голубого, белого и серого цветов.
Инструкция по эксплуатации
радиоприёмника "Нейва РП-305".
-
-
-
-
-
-
-
-
-
-
-
-
-
-
-