На стартовую страницу сайта
 
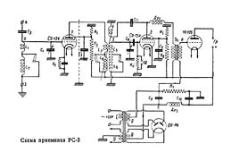
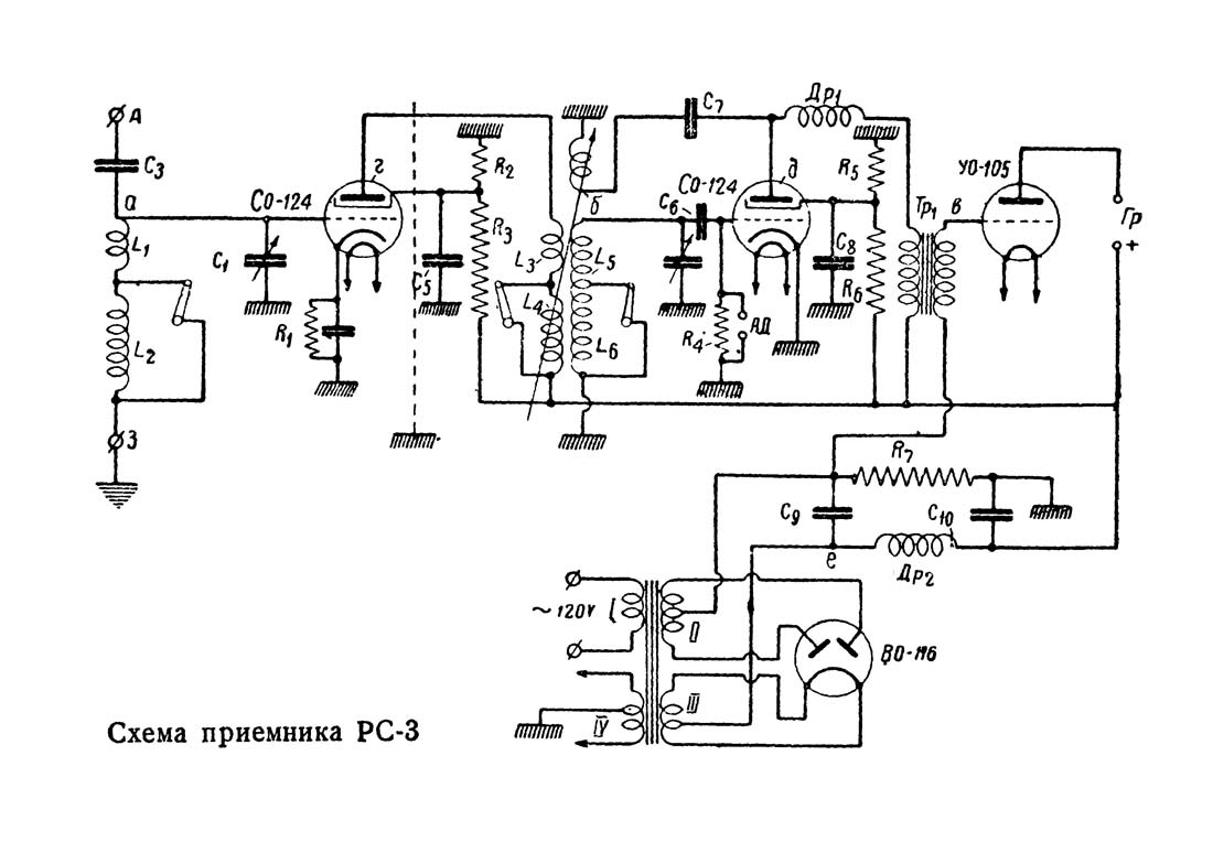
Сетевой радиоприёмник "РС-3" выпускался с 1935 года Ленинградским заводом "Радист" (артелью). Фото и информации нет.
i