На стартовую страницу сайта
 
---
---

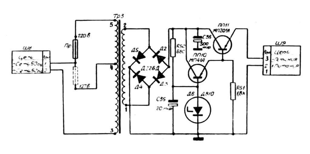
Выпрямитель (блок питания) к магнитофону "Десна" с 1969 года выпускал Харьковский радиозавод "Протон". Входное напряжение 127/220 В, выходное 9 В. Ток в нагрузке до 200 миллиампер.

i