На стартовую страницу сайта
 
--

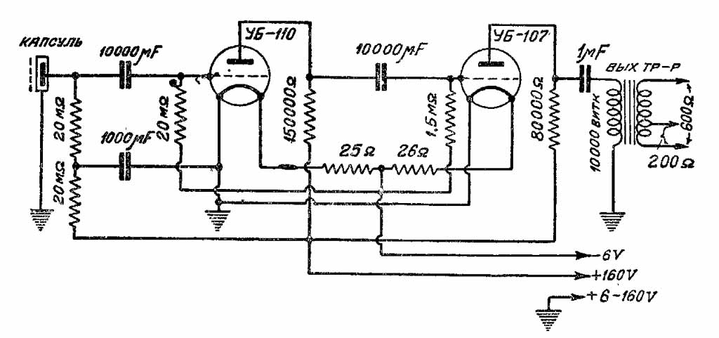
Конденсаторный микрофон "МК-3" выпускался с 1936 года Ленинградским телефонно-телеграфным заводом имени Кулакова. Основан на принципе изменения ёмкости пластин.

Описание микрофона "МК-3" в журнале Радиофронт № 20 за 1936 год.        Улучшенное с помощью ИИ изображение микрофона "МК-3" предоставил для сайта Олег Лимонов.

i